1、电动调理阀的结构与事情原理

如图是电动调理阀的典范形状,,,,,,,它由两个可拆分的执行机构和调理阀(调理机构)部分组成。。。。。。。上部是执行机构,,,,,,,接受调理器输出的0~10mADC或4~20mADC信号,,,,,,,并将其转换成响应的直线位移,,,,,,,推动下部的调理阀行动,,,,,,,直接调理流体的流量。。。。。。。种种电动调理阀的执行机构基内情同,,,,,,,但调理阀(调理机构)的结构因使用条件的差别类型许多,,,,,,,最常用的是直通单阀座和直通双阀座两种。。。。。。。
2、电动执行机构的基本结构
执行机构接纳了德国入口的PSL电子式一体化的电动执行机构,,,,,,,该产品体积小、重量轻,,,,,,,功效强、操作利便,,,,,,,已普遍应用于工业控制。。。。。。。
其直线行程电动执行器主要是由相互隔离的电气部分和齿轮传动部分组成,,,,,,,电机作为毗连两个隔离部分的中心部件。。。。。。。电机按控制要求输出转矩,,,,,,,通过多级正齿轮转达到梯形丝杆上,,,,,,,梯形丝杆通过螺纹变换转矩为推力。。。。。。。因此梯形螺杆通过自锁的输出轴将直线行程转达到阀杆。。。。。。。执行机构输出轴带有一个避免传动的止转环,,,,,,,输出轴的径向锁定装置也可以做动位置指示器。。。。。。。输出轴止动环上连有一个旗杆,,,,,,,旗杆随输出轴同步运行,,,,,,,通过与旗杆毗连的齿条板将输出轴位移转换成电信号,,,,,,,提供应智能控制板作为较量信号和阀位反响输出。。。。。。。同时执行机构的行程也可由齿条板上的两个主限位开关开限制,,,,,,,并由两机械限位;;;;;;;。。。。。。。
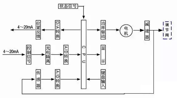
3、执行机构事情原理

电动执行机构是以电念头为驱动源、以直流电流为控制及反响信号,,,,,,,当控制器的输入端有一个信号输入时,,,,,,,此信号与位置信号举行较量,,,,,,,当两个信号的误差值大于划定的死区时,,,,,,,控制器爆发功率输出,,,,,,,驱动伺服电念头转动使减速器的输出轴朝减小这一误差的偏向转动,,,,,,,直到误差小于死区为止。。。。。。。此时输出轴就稳固在与输入信号相对应的位置上。。。。。。。
4、控制器结构

控制器由主控电路板、传感器、带LED操作按键、分相电容、接线端子等组成。。。。。。。智能伺服放大器以专用单片微处置惩罚器为基础,,,,,,,通过输入回路把模拟信号、阀位电阻信号转换成数字信号,,,,,,,微处置惩罚器凭证采样效果通过人工智能控制软件后,,,,,,,显示效果及输出控制信号。。。。。。。
5、调理阀的基本结构


调理阀与工艺管道中被调介质直接接触,,,,,,,阀芯在阀体内运动,,,,,,,改变阀芯与阀座之间的流通面积,,,,,,,即改变阀门的阻力系数就可以对工艺参数举行调理。。。。。。。
如上所示,,,,,,,给出直通单阀座和直通双阀座的典范结构,,,,,,,它由上阀盖(或高温上阀盖)、阀体、下阀盖、阀芯与阀杆组成的阀芯部件、阀座、填料、压板等组成。。。。。。。
直通单阀座的阀体内只有一个阀芯和一个阀座,,,,,,,其特点是结构简朴、走漏量小(甚至可以完全切断)和允许压差小。。。。。。。因此,,,,,,,它适用于要求走漏量小,,,,,,,事情压差较小的清洁介质的场合。。。。。。。在应用中应特殊注重其允许压差,,,,,,,避免阀门关不死。。。。。。。直通双座调理阀的阀体内有两个阀芯和阀座。。。。。。。
它与同口径的单座阀相比,,,,,,,流通能力约大20%~25%。。。。。。。由于流体对上、下两阀芯上的作用力可以相互抵消,,,,,,,但上、下两阀芯不易同时关闭,,,,,,,因此双座阀具有允许压差大、走漏量较大的特点。。。。。。。故适用于阀两头压差较大,,,,,,,走漏量要求不高的清洁介质场合,,,,,,,不适用于高粘度和含纤维的场合。。。。。。。